Ford patents hydrogen combustion engine

Patent documents reveal Ford is experimenting with hydrogen combustion engines. Not to be confused with fuel cell powertrains, the patent is for a conventional internal-combustion engine that would simply burn hydrogen in place of gasoline or diesel, a process that would result in zero harmful emissions.
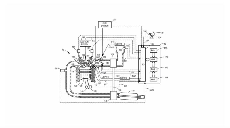
First spotted by Muscle Cars & Trucks, a patent application filed with the United States Patent and Trademark Office (USPTO) describes a method of hydrogen combustion in concert with turbocharging and exhaust gas recirculation. Notably, such a hydrogen engine would be capable of operating with a much leaner mixture than conventional gasoline engines.
In the application, Ford also suggests a hydrogen engine could be used as part of a hybrid powertrain, with an electric motor-generator placed between the engine and transmission.
Hydrogen combustion engines are nothing new. In the early 2000s, BMW produced the Hydrogen 7, a 7-Series sedan with a hydrogen-powered V-12. More recently, Toyota and Yamaha partnered on development of a hydrogen racing engine for the Japanese Super Taikyu series. The two companies plan to follow that up with a hydrogen V-8 based on the 5.0-liter unit from the Lexus RC F.
Toyota has said it hopes hydrogen can address the environmental impact of combustion engines, allowing them to stay around for driving enthusiasts to enjoy. Perhaps Ford is thinking the same thing.
However, hydrogen has many potential issues that could make this idea impractical. Fueling infrastructure is still limited, and production and distribution can be significant sources of emissions. Hydrogen combustion engines could also prove less efficient than fuel cells, which in turn are a less efficient use of energy than batteries.